9TS1500
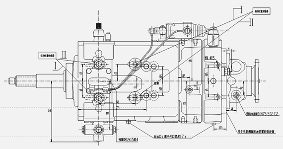
产品简介:单中间轴同步器型机械变速器

| 型号 | 9TS1300 | ||||||
| 技术类型 | 单中间轴同步器型机械变速器 | ||||||
| 档位数 | 9前进档,1倒档 | ||||||
| 安装长度(不含离合器)mm | 735 | ||||||
| 最大输入扭矩N.m | 1500 | ||||||
| 润滑油量L | 13 | ||||||
| 中心距mm | 154 | ||||||
| 重量KG | 310 | ||||||
| 最大适用载重T | 25 | ||||||
| 适用发动机输入功率KW | 150-270 | ||||||
| 可选配的附加装置 | 手制动器 | 取力器 | 分动器 | ||||
| 操纵型式 | 手动远距离 | EPS | |||||
| 推荐配置离合器壳 | SAE1# | ||||||
| 适用排放标准 | 国5 | 国4 | |||||
| 适配车型 | 自卸车、载重车、牵引车、起重机等 | ||||||
| 档位及传动比 | |||||||||||||||||||
| 一 档 | 二 档 | 三 档 | 四 档 | 五 档 | 六 档 | 七 档 | 八 档 | 九 档 | 倒 档 | ||||||||||
| L | H | L | H | L | H | L | H | L | H | L | H | L | H | L | H | L | H | L | H | 
| 13.04 | 8.48 | 6.04 | 4.30 | 3.43 | 2.47 | 1.89 | 1.28 | 1.00 | 11.77 | ||||||||||
| 9.73 | 6.37 | 4.65 | 3.43 | 2.53 | 1.86 | 1.36 | 1.00 | 0.73 | 11.60 | ||||||||||
| 13.30 | 8.65 | 6.16 | 4.39 | 3.50 | 2.52 | 1.93 | 1.31 | 1.02 | 12.01 | ||||||||||
| 9.92 | 6.50 | 4.74 | 3.50 | 2.58 | 1.90 | 1.39 | 1.02 | 0.74 | 11.83 | ||||||||||


 渝ICP备08002172号